NOVEX Technology Co. (Німеччина)
Equipment for the production of Building Materials Обладнання для виробництв будівельних матеріалів
4.) EQUIPMENT AND LINES FOR PRODUCTION OF BUILDING DRY MIXTURES:
Lines for the production of building dry mixtures.
ОБЛАДНАННЯ ТА ЛІНІЇ ДЛЯ ВИРОБНИЦТВА СУХИХ БУДІВЕЛЬНИХ СУМІШЕЙ:
ОБЛАДНАННЯ ТА ЛІНІЇ ДЛЯ ВИРОБНИЦТВА СУХИХ БУДІВЕЛЬНИХ СУМІШЕЙ:
Лінії для виробництва сухих будівельних сумішей (СБС).

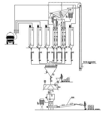
Устаткування для виробництва сухих будівельних сумішів (СБС).
Сухі будівельні суміші - це готові до застосування сумішів'язкої речовини, наповнювачів. Залежно від складу роз-різняють сухі суміші на гіпсовій та цементній основі. Сухібудівельні суміші використовуються у будівництві для шту-катурних, облицювальних, шпаклювальних, кладочних, плит-кових, декоративних, малярних, гідро- та теплоізоляційнихробіт, а також для влаштування підлоги, вирівнювання стін,стель і т.д.Такі суміші для їх застосування вимагають лише їх змішу-вання із заданою кількістю води. Сучасні будівельні сухі суміші є набір інгредієнтів, виготов-лених у заводських умовах, розфасованих в упаковки і при-значених для приготування розчинів - таких як будівельнийклей, цементні суміші, шпаклівки, штукатурки, герметики,ґрунтовки і т.д.Властивості будівельних сумішей насамперед залежить відтого, з яких сировинних матеріалів сировини вони виготовле-ні. Перевага готових будівельних сумішей у тому, що вонизначно спрощують та прискорюють процес будівельних робіт.Будівельникам не потрібно займатися дома перемішуваннямцементу, піску, гіпсу та інших складових. Сухі суміші готові дозастосування.

Зразкова специфікація обладнання з виробництва сухихбудівельних сумішів (СБС). - Станція підготовки піску.- Сушарка для піску.- Пилозбірна система.- Накопичувальні сило для базових сировинних матеріалів та добавок.- Вентиляційна система з філтрами та вентиляторами.- Система дозування сировинних матеріалів та добавок.- Зважувач сировинних компонентів.- Порційний змішувач.- Система транспортування та зберігання готової продукції.- Лінія пакування продукції.- Пилозбірна система пакувальної машини.- Компресорна станція.- Електрична система та електронна система управління.- Інша комплектація (залежно від розміру установки та поба- жань Замовника). Приклади подібної сировини:- гіпс (Бета-напівгідрат),- вапняне борошно (0 - 0,09 мм),- вапняковий пісок (0,09 – 0,6 мм),- вапняковий пісок: (0,6 – 1,2 мм),- інші додаткові компоненти: засіб для вологості,- згущувач, сповільнювач та інші речовини, залежно від рецептури продукту. Базові рецептури окремих продуктів розробляються спів-робітниками постачальника устаткування разом із Замовни-ком.Після проходження курсу інструктажу та спільного створеннябазових рецептур співробітники замовника здатні самостійностворювати схожі продукти та їх модифікації. Спрощена схема технологічного процесу:
* * * * *


